D'fhéadfaí na grianghraif a chuir tú ar fáil a úsáid chun seirbhísí Bing phróiseáil íomhánna a fheabhsú.
Polasaí príobháideachais
|
Téarmaí Úsáide
Ní féidir an nasc seo a úsáid. Seiceáil go dtosaíonn do nasc le 'http://' nó 'https://' chun triail eile a bhaint as.
Ní féidir an cuardach seo a phróiseáil. Bain triail as íomhá nó as eochairfhocail eile.
Bain triail as Cuardach Amharc
Cuardaigh, aithin oibiachtaí agus téacs, aistrigh nó réitigh fadhbanna le híomhá
Tarraing íomhá amháin nó níos mó anseo,
uaslódáil íomhá
nó
oscail an ceamara
Scaoil íomhánna anseo chun do chuardach a thosú
Chun Cuardach Físiúil a úsáid, cumasaigh an ceamara sa bhrabhsálaí seo
日本語
Gach rud
Cuardach
Íomhánna
Inspioráid
Cruthaigh
Bailiúcháin
Físeáin
Mapaí
Nuacht
Copilot
Tuilleadh
Siopadóireacht
Eitiltí
Taisteal
Nótaleabhar
Uathsheinn gach GIFanna
Athraigh uathsheinn agus socruithe íomhá eile anseo
Uathsheinn gach GIFanna
Smeach an lasc chun iad a chasadh air
GIFanna uathsheachadta
Méid íomhá
Gach ceann
Beag
Meánach
Mór
Ollmhór
Ar a laghad... *
Leithead Saincheaptha
x
Airde Saincheaptha
px
Iontráil uimhir do Leithead agus Airde
Dath
Gach ceann
Dath amháin
Dubh & bán
Cineál
Gach ceann
Grianghraf
Fáisc-ealaín
Líníocht le líne
GIF beochana
Trédhearcach
Leagan amach
Gach ceann
Cearnóg
Leathan
Ard
Daoine
Gach ceann
Aghaidheanna amháin
Ceann &barainní
Dáta
Gach ceann
Le 24 uair an chloig anuas
Le seachtain anuas
Le mí anuas
Le bliain anuas
Ceadúnas
Gach ceann
Gach Creative Commons
Fearann poiblí
Saor in aisce le comhroinnt agus úsáid
Saor in aisce a roinnt agus a úsáid ar bhonn tráchtála
Saor in aisce chun rudaí a mhionathrú, a chomhroinnt agus a úsáid
Saor in aisce chun rudaí a mhionathrú, a chomhroinnt agus a úsáid ar bhonn tráchtála
Tuilleadh faisnéise
Scagairí a ghlanadh
SafeSearch:
Meánach
Docht
Measartha (réamhshocraithe)
As
Scag
1:40
www.youtube.com > Rich Ideates
How To Remove/Replace 2021-25 Ford F-150 Driver Power Window Switch.
YouTube · Rich Ideates · 11K amharc · 19 Lún 2024
1:51
www.youtube.com > TRQ
How to Replace Master Window Switch 1997-2003 Ford F-150
YouTube · TRQ · 12.8K amharc · 12 DFómh 2022
4:21
www.youtube.com > TIPS FOR DUMMIES
How to replace the window switch on a Ford F 150
YouTube · TIPS FOR DUMMIES · 1K amharc · 3 Ean 2023
2:37
YouTube > 1A Auto: Repair Tips & Secrets Only Mechanics Know
How To Replace Master Power Window Switch 04-08 Ford F-150
YouTube · 1A Auto: Repair Tips & Secrets Only Mechanics Know · 107.2K amharc · 2 Samh 2014
2:21
YouTube > 1A Auto: Repair Tips & Secrets Only Mechanics Know
How to Replace Passenger Power Window Switch 15-19 Ford F-150
YouTube · 1A Auto: Repair Tips & Secrets Only Mechanics Know · 37.1K amharc · 18 Beal 2017
7:27
www.youtube.com > Gage Fixes Everything
1997 - 2003 F150 window wont go down or not working / switch repair
YouTube · Gage Fixes Everything · 90.6K amharc · 9 Samh 2022
14:14
YouTube > engineerglen
2005 Ford F-150 Window Switch Repair
YouTube · engineerglen · 221.6K amharc · 15 Feabh 2014
3:28
YouTube > 1A Auto: Repair Tips & Secrets Only Mechanics Know
How to Replace Front Window Switches 09-14 Ford F-150
YouTube · 1A Auto: Repair Tips & Secrets Only Mechanics Know · 49.2K amharc · 24 Aib 2019
1280×720
YouTube
FORD F-150 Window Switch Repair - YouTube
1024×680
trucksauthority.com
How to Replace Window Switch on Ford F150? 5 DIY Methods
640×512
storage.googleapis.com
Ford F150 Rear Window Switch Not Working at Milla Slessor …
1280×720
www.youtube.com
2007 Ford F-150 Window Switch Contact Clean - YouTube
675×506
www.f150forum.com
Window Switch FIX!!!!!!!!!!!!!!!! - Ford F150 Forum - Community of Ford ...
654×841
wiredraw.co
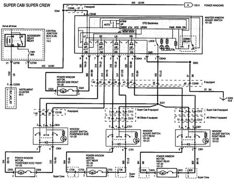
Power Window Wiring Diagram F…
564×752
www.f150forum.com
Window Switch FIX!!!!!!!!!!!!!!!! - F…
640×480
www.f150forum.com
Window Switch FIX!!!!!!!!!!!!!!!! - Ford F150 Forum - Community of For…
1280×720
www.youtube.com
2011-2014 Ford F-150 Window Master Switch Installation Instructions ...
640×480
www.f150forum.com
Window Switch FIX!!!!!!!!!!!!!!!! - Ford F150 Forum - Community o…
912×716
flowschema.com
F150 Power Window Wiring Diagram – Wiring Flow Schema
1128×1504
www.f150forum.com
Window Switch problems - For…
700×547
www.f150forum.com
Window lockout switch problem - Ford F150 Forum - Commun…
289×550
switchdoctor.net
Ford F-150 Power Windo…
1280×720
www.youtube.com
Ford F-150 Window Switch Housing Repair - YouTube
1200×675
carschematics.com
Understanding the Inner Workings of a 1995 Ford F150 Power Window Motor ...
1500×1500
amazon.com
Amazon.com: 2021-2023 Ford F-150 LH-Driver Pow…
591×900
switchdoctor.net
Ford F-150 Power Window …
376×500
switchdoctor.net
Same Day Installation Includ…
2000×2000
switchdoctor.net
Ford F-150 Window Master Switch for 2004-2008
400×300
fordpartsgiant.com
Genuine Ford F-150 Window Switch
523×504
switchdoctor.net
Set of Window Master Switch and Passenger for 2004-20…
1080×1987
www.f150forum.com
Window Switch problems - For…
423×560
f150gen14.com
Window Switch | F150gen14 -- 202…
400×300
fordpartsgiant.com
Genuine Ford F-150 Window Switch
400×300
fordpartsgiant.com
Genuine Ford F-150 Window Switch
400×300
fordpartsgiant.com
Genuine Ford F-150 Window Switch
Tá roinnt torthaí folaithe toisc go bhfuil seans ann nach bhfuil siad inrochtana agat.
Taispeáin torthaí dorochtana
Tuairiscigh inneachar mí-oiriúnach
Roghnaigh ceann de na roghanna thíos.
Neamhábhartha
Maslach
Duine fásta
Mí-Úsáid Ghnéasach Leanaí
Aiseolas